Артикул: не указан
LEXTOP DND
Артикул: не указан

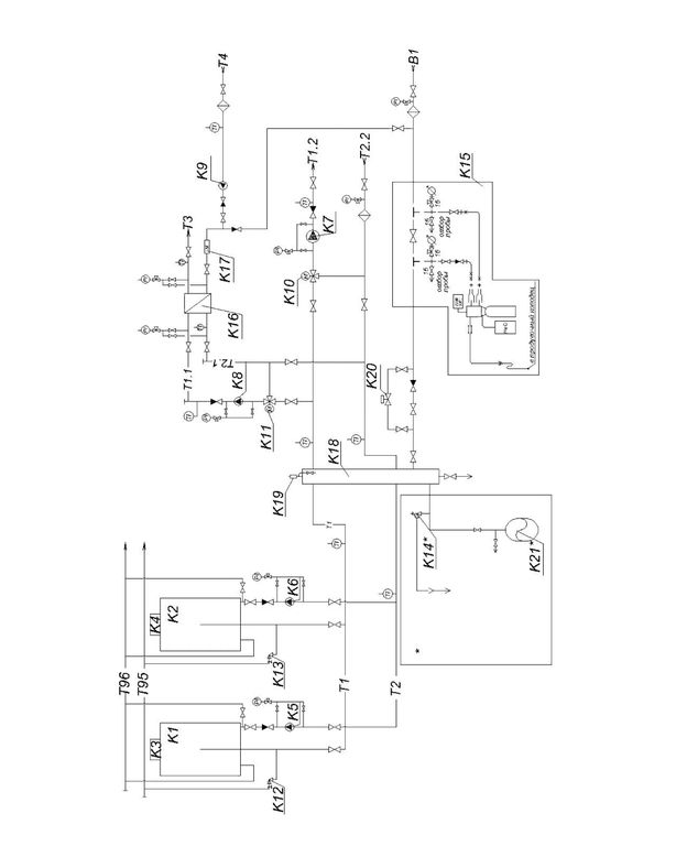
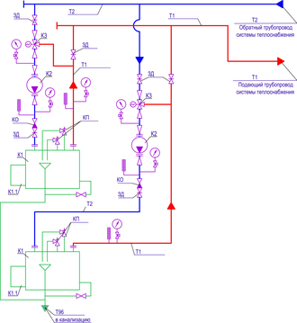
Серия Lextop DND — это уличный отопительный котел эксплуатация которого допускается при температуре наружного воздуха от 40°C до -40°C


Мощность ≤ 2000 кВт

Давление ≤ 6 бар

Температура ≤ 115 °C

КПД > 91,0%

Вид топлива природный газ, дизельное топливо

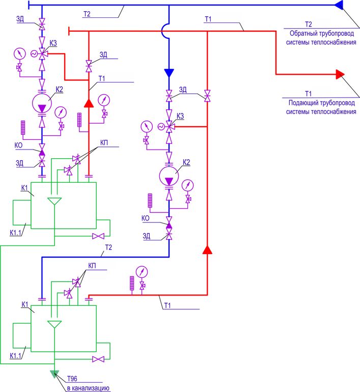
Конструкция герметичный блок-модуль со сдвоенными водогрейным котлом Duplex VV2-D внутри.

Расчетный срок службы 15 лет

Гарантийный срок 2 года

Комплект поставки готовый к эксплуатации

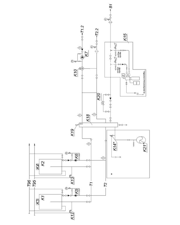
Серия Lextop DND — это уличный отопительный котел эксплуатация которого допускается при температуре наружного воздуха от 40°C до -40°C


Мощность ≤ 2000 кВт

Давление ≤ 6 бар

Температура ≤ 115 °C

КПД > 91,0%

Вид топлива природный газ, дизельное топливо

Конструкция герметичный блок-модуль со сдвоенными водогрейным котлом Duplex VV2-D внутри.

Расчетный срок службы 15 лет

Гарантийный срок 2 года

Комплект поставки готовый к эксплуатации